完善主体资料,免费赠送VIP会员!
* 主体类型
* 企业名称
* 信用代码
* 所在行业
* 企业规模
* 所在职位
* 姓名
* 所在行业
* 学历
* 工作性质
请先选择行业
您还可以选择以下福利:
行业福利,领完即止!

下载app免费领取会员

NULL

ad.jpg

进度计划编制BIM应用内容包含那哪些

发布于:2018-01-23 17:02:11
首页/BIM专题
分享

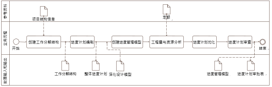
1.进度计划编制中的 WBS 创建、计划编制、与进度相对应的工程量计算、资源配置、 进度计划优化、进度计划审查、形象进度可视化等工作宜应用 BIM 技术。

2. 在进度计划编制 BIM 应用中,可基于项目特点创建工作分解结构,并编制进度计 划,可基于深化设计模型创建进度管理模型,基于定额完成工程量和资源配置、进度计划优 化,通过进度计划审查形成进度管理模型(如下图 )。

3.将项目按整体工程、单位工程、分部工程、分项工程、施工段、工序依次分解,最 终形成完整的工作分解结构,并满足下列要求:

1工作分解结构中的施工段可表示施工作业空间或局部模型,支持与模型关联;

2工作分解结构宜达到可支持制定进度计划的详细程度,并包括任务间关联关系;

3在工作分解结构基础上创建的信息模型应与工程施工的区域划分、施工流程对应。

4. 根据验收的先后顺序,明确划分项目的施工任务及节点;按照施工部署要求,确定 工作分解结构中每个任务的开、竣工日期及关联关系,并确定下列信息:

  1里程碑节点及其开工、竣工时间;

  2结合任务间的关联关系、任务资源、任务持续时间以及里程碑节点的时间要求,编 制进度计划,明确各个节点的开竣工时间以及关键线路。

5. 创建进度管理模型时,应根据工作分解结构对导入的深化设计模型或预制加工模型 进行切分或合并处理,并将进度计划与模型关联。

6. 宜基于进度管理模型估算各任务节点的工程量,并在模型中附加或关联定额信息。

7. 进度计划优化宜按照下列工作步骤和内容进行:

  1根据企业定额和经验数据,并结合管理人员在同类工程中的工期与进度方面的工程 管理经验,确定工作持续时间;

  2根据工程量、用工数量及持续时间等信息,检查进度计划是否满足约束条件,是否 达到最优;

  3若改动后的进度计划与原进度计划的总工期、节点工期冲突,则需与各专业工程师 共同协商。过程中需充分考虑施工逻辑关系,各施工工序所需的人、材、机,以及 当地自然条件等因素。重新调整优化进度计划,将优化的进度计划信息附加或关联 到模型中;

  4根据优化后的进度计划,完善人工计划、材料计划和机械设备计划;

  5当施工资源投入不满足要求时,应对进度计划进行优化。



转载请注明来源本文地址:https://www.tuituisoft/bim/207.html

未标题-1.jpg

上一篇:没有了

下一篇:没有了